Магазин запчастей для бытовой техники - Arlos
Москва
close
Выберите ваш регион
АбаканАлександровАльметьевскАнгарскАрзамасАрмавирАртемАрхангельскАстраханьАчинскБалаковоБалашихаБеларусьБелгородБердскБерезникиБийскБлаговещенскБратскБрянскВеликий НовгородВидноеВладивостокВладикавказВладимирВолгоградВолгодонскВолжскийВологдаВолховВоркутаВоронежВоскресенскВыборгГатчинаГеленджикГрозныйДедовскДербентДзержинскДзержинскийДимитровградДмитровДолгопрудныйДомодедовоДонецкЕвпаторияЕгорьевскЕкатеринбургЕлецЕссентукиЖелезногорскЖелезнодорожныйЖуковскийЗеленоградЗлатоустИвановоИвантеевкаИжевскИркутскИстраЙошкар-ОлаКазаньКалининградКалугаКаменск-УральскийКамышинКаспийскКемеровоКерчьКировКисловодскКлинКовровКоломнаКомсомольск-на-АмуреКопейскКоролёвКостромаКотельникиКрасногорскКраснодарКраснознаменскКрасноярскКурганКурскКызылЛенинск-КузнецкийЛипецкЛобняЛыткариноЛюберцыМагнитогорскМайкопМалаховкаМахачкалаМиассМоскваМурманскМуромМытищиНабережные ЧелныНазраньНальчикНаро-ФоминскНахабиноНаходкаНевинномысскНефтекамскНефтеюганскНижневартовскНижнекамскНижний НовгородНижний ТагилНовокузнецкНовокуйбышевскНовомосковскНовороссийскНовосибирскНовоуральскНовочебоксарскНовочеркасскНовошахтинскНовый УренгойНогинскНорильскНоябрьскОбнинскОдинцовоОктябрьскийОмскОрелОренбургОрехово-ЗуевоОрскПавловский ПосадПензаПервоуральскПермьПетрозаводскПетропавловск-КамчатскийПодольскПрокопьевскПсковПушкиноПятигорскРаменскоеРеутовРостов-на-ДонуРубцовскРыбинскРязаньСакиСалаватСамараСанкт-ПетербургСаранскСаратовСевастопольСеверодвинскСеверскСергиев ПосадСерпуховСимферопольСмоленскСосновый БорСочиСтавропольСтарый ОсколСтерлитамакСтупиноСургутСызраньСыктывкарТаганрогТамбовТверьТихвинТольяттиТомилиноТомскТроицкТулаТюменьУлан-УдэУльяновскУссурийскУсть-ИлимскУфаУхтаФеодосияФрязиноХабаровскХанты-МансийскХасавюртХимкиЧебоксарыЧелябинскЧереповецЧеркесскЧеховЧитаШахтыЩелковоЭлектростальЭлистаЭнгельсЮжно-СахалинскЯкутскЯлтаЯрославль
  • - бесплатно по РФ
    Автоперезвон. Работает по принципу: Вы позвонили на номер, мы сбрасываем звонок и перезваниваем через 3 секунды.
  • - по Москве
  • 8 (925) 663-83-63

Call-центр

пн-вс: 10:00-19:00

Компрессор воздушный ЗКЭМ-2200-50

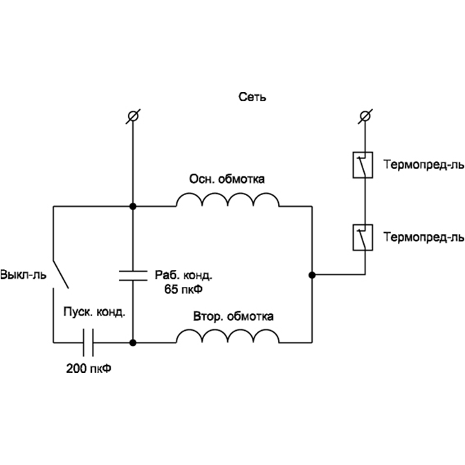
Данная модель имеет несколько схем

NАртикулНазваниеСрок отгрузкиЦенаКупить
1 UM03-002-016 Болт M6х46
2 U571-220-002 Головка цилиндра 1.741 р.
3 U571-200-003 Прокладка головки цилиндра силиконовая 68х52х2 146 р.
4 U571-200-004 Блок клапанный 2.189 р.
5 U571-220-005 Прокладка клапанная паронитовая 56 р.
5 UM01-000-055 Винт M8x38 H6 (цилиндр) UM01-000-055 для пилы ЗПТ-255-1600-Л 92 р.
6 U571-220-006 Пластина клапанная фигурная L65.6 852 р.
7 U571-200-007 Штифт D3х6
8 U571-220-008 Цилиндр 4.232 р.
9 U571-160-011 Прокладка цилиндра паронитовая 100x75x1 325 р.
10 U571-160-065 Кольцо компрессионное D48хh2 (набор 2 шт) 235 р.
11 U571-160-012 Кольца поршневые и маслосъемные D50 (набор 3 шт) 205 р.
12 U571-160-013 Поршень 296 р.
13 U571-160-014 Палец поршневой D12х46 85 р.
14 U571-200-015 Кольцо стопорное сжимное D13
15 U571-200-016 Шатун 205 р.
16 U571-220-016 Уплотнение крышки картера
17 U571-220-017 Крышка картера 1.107 р.
18 UM03-002-005 Болт M6х18
19 U571-160-019 Кольцо резиновое
20 U571-160-020 Окошко контроля уровня масла
24 U571-220-024 Коленвал 4.502 р.
25 U571-220-025 Картер коленвала 1.353 р.
26 UM01-000-086 Винт M6x36 H5 (цилиндр) 92 р.
27 U571-220-027 Сальник D47xd25x7 480 р.
28 U009-620-5RS Подшипник шариковый 6205-2RS (52х25х15) JT 644 р.
29 U571-220-029 Конденсатор 65 мкФ 450В 868 р.
30 UM05-005-002 Гайка М8
31 U571-220-031 Конденсатор 200 мкФ 450В 868 р.
32 U571-220-032 Рассекатель
33 UM01-000-177 Винт М8х33 Н6
34 U571-160-037 Патрубок угловой 1/2х1/2
35 U571-220-035 Трубка соединительная 422 р.
36 U571-220-036 Патрубок-тройник
37 U571-200-057 Фильтр воздушный D67х61 189 р.
38 U571-220-038 Статор D144x115(190) 6.784 р.
39 U571-220-039 Ротор 9.694 р.
42 U571-220-042 Плата выключателя 356 р.
43 U571-220-043 Выключатель пускового конденсатора центробежный 230В 12А 321 р.
44 U571-220-044 Крышка статора
45 U571-220-045 Щит вентилятора
46 UM03-002-014 Болт M6х36
47 U571-220-047 Крыльчатка 734 р.
48 UM06-001-015 Кольцо разжимное D19 #F 92 р.
49 U571-220-049 Кожух защитный
50 UM02-001-006 Саморез 4х21
51 U571-220-051 Кожух защитный
52 U571-220-052 Трубка выходная
53 UM05-001-003 Гайка M8 (автогровер) 92 р.
54 U571-200-045 Трубка выходная 309х250х24 551 р.
55 UM03-002-006 Болт М8х36
56 U571-160-043 Клапан обратный 45x40x37 1.242 р.
57 U571-200-054 Болт специальный M10x85
58 U571-200-053 Колесо 452 р.
59 U571-220-059 Заглушка ресивера
60 U571-220-060 Кольцо резиновое
61 UM05-000-008 Гайка M10 92 р.
62 UM04-000-006 Шайба D10 92 р.
63 U571-200-051 Пробка слива конденсата
64 UM03-000-014 Болт M8x34 92 р.
65 U571-200-050 Опора резиновая
66 UM05-000-007 Гайка M8 92 р.
67 U571-220-067 Гайка 1/2″ 37 р.
68 U571-220-068 Штуцер пятивыводной 674 р.
69 U571-160-059 Клапан предохранительный 16x14x38 205 р.
70 U571-160-063 Штуцер выходной D22x56 612 р.
71 U571-160-056 Манометр 14bar (D40 1/8″ папа резьба сзади) 445 р.
72 V000-006-229 Выключатель пневматический 8Атм Cut on/off (5.8/8.0), 16A ~250V
73 U099-004-017 Шнур сетевой Rubber 3x1.5mm2 2m 383 р.
75 U571-220-075 Выключатель автоматический 15А 1.353 р.
76 U571-200-047 Ресивер 2.849 р.
Найдено товаров: 71
1
▲ Наверх
0
8 (925) 663-83-63

Call-центр

пн-вс: 10:00-19:00

НАЙТИ ПО МОДЕЛИ
Введите номер заказа
Введите номер своего заказа, что бы узнать его текущий статус.
Что бы получить доступ к расширенным функциям, пройдите не сложную регистрацию. Зарегистрироваться